-
Усилитель включается без провода remote
Столкнулся с такой проблемой купил усилитель с рук решил подключить соединил +от акб и - с кузова а remote не подключил а усилок включился при подключении провода rem ни каких действий не дает в чем может быть проблема?
Усь называется calcell bst 100.2 ни где не могу найти похожую тему кто знает подскажите заранее спасибо
-
Re: Усилитель включается без провода remote
Цитата:
Сообщение от
Алибег
Столкнулся с такой проблемой купил усилитель с рук решил подключить соединил +от акб и - с кузова а remote не подключил а усилок включился при подключении провода rem ни каких действий не дает в чем может быть проблема?
Усь называется calcell bst 100.2 ни где не могу найти похожую тему кто знает подскажите заранее спасибо
В ремонт. Пробит канал управления Rem.
-
Re: Усилитель включается без провода remote
А где находится этот канал? может я сам смогу его отремонтировать
-
Re: Усилитель включается без провода remote
От клемника rem проследи по дорожке платы.Пара транзисторов на пути к микросхеме ПН,проверь их.Скорей всего у одного пробит коллектор-эмиттер.
-
Re: Усилитель включается без провода remote
Цитата:
Сообщение от
Алексей алтай
От клемника rem проследи по дорожке платы.Пара транзисторов на пути к микросхеме ПН,проверь их.Скорей всего у одного пробит коллектор-эмиттер.
На фото можешь показать какой транзистор и какая микросхема пн?
-
Вложений: 1
Re: Усилитель включается без провода remote
-
Re: Усилитель включается без провода remote
Цитата:
Сообщение от
Алибег
На фото можешь показать какой транзистор и какая микросхема пн?
Давай фото платы с двух сторон.
---------- Сообщение добавлено 04.03.2017 в 14:56 ----------
Микруха 16 ног,она одна там такая,в правой нижней части схемы.Клема rem тоже одна.Вот и взял след от rem и пошёл.
-
Вложений: 2
Re: Усилитель включается без провода remote
-
Re: Усилитель включается без провода remote
Вложение 1110192
---------- Сообщение добавлено 04.03.2017 в 13:59 ----------
Вложение 1110196
Эта микруха?
---------- Сообщение добавлено 04.03.2017 в 14:02 ----------
Вложение 1110198
Усь ремонтный я сам его делал купил в не рабочем виде за пару бумаг звук довольно таки не плохой только напрягает что он постоянно работает
---------- Сообщение добавлено 04.03.2017 в 14:04 ----------
Цитата:
Сообщение от
Алексей алтай
Давай фото платы с двух сторон.
---------- Сообщение добавлено 04.03.2017 в 14:56 ----------
Микруха 16 ног,она одна там такая,в правой нижней части схемы.Клема rem тоже одна.Вот и взял след от rem и пошёл.
Вот фотки посмотри че как напиши чтоб более менее понял
-
Re: Усилитель включается без провода remote
Вокруг микросхемы с 16ю ножками проверить все транзисторы
-
Re: Усилитель включается без провода remote
REM - ни когда не горят микрухи !
Диод на выходе!
Идиот подключает (оборудование) Знает ли он ток-котрый может выдать аппарат!!
НЕ БОЛЕЕ --------------------200м милиампер
-
Re: Усилитель включается без провода remote
Цитата:
Сообщение от
_dim4ik_
Вокруг микросхемы с 16ю ножками проверить все транзисторы
Не отпаивая можно определить пробит ли транзистор или придется все отпаять?
При проверка клеммы + и рем показывает сопративление должно ли так быть или нет просто рядом рабочего усилителя нету чтоб проверить только сгоревший есть на запчасти
-
Re: Усилитель включается без провода remote
Цитата:
Сообщение от
Алибег
Не отпаивая можно определить пробит ли транзистор или придется все отпаять?
При проверка клеммы + и рем показывает сопративление должно ли так быть или нет просто рядом рабочего усилителя нету чтоб проверить только сгоревший есть на запчасти
Всё же лучше в ремонт.Не дорого обойдется.
-
Re: Усилитель включается без провода remote
Цитата:
Сообщение от
Алексей алтай
Всёже лучше в ремонт.Не дорого обойдется.
Отнес бы в ремонт но нету нормальных мастеров кого бы не спросил ни кто не хочется браться за него
---------- Сообщение добавлено 04.03.2017 в 19:01 ----------
Цитата:
Сообщение от
ple1215
REM - ни когда не горят микрухи !
Диод на выходе!
Идиот подключает (оборудование) Знает ли он ток-котрый может выдать аппарат!!
НЕ БОЛЕЕ --------------------200м милиампер
Какой именно диод стоит на выходе?
---------- Сообщение добавлено 04.03.2017 в 19:02 ----------
Сам пытаюсь с помощью мультиметра паяльника и запчестей отремонтировать его
-
Re: Усилитель включается без провода remote
Цитата:
Сообщение от
Алибег
Не отпаивая можно определить пробит ли транзистор
Можно, омметр покажет "0"
Цитата:
Сообщение от
Алибег
показывает сопративление должно ли так быть
Да, это разные цепи.
-
Re: Усилитель включается без провода remote
Цитата:
Сообщение от
maisteroleg
Можно, омметр покажет "0"
Да, это разные цепи.
С помощью тестера можно ли узнать?
---------- Сообщение добавлено 04.03.2017 в 19:06 ----------
Щас скину фото близ лежащих объектов рядом с микрухой
-
Вложений: 1
Re: Усилитель включается без провода remote
-
Re: Усилитель включается без провода remote
Рядом с дросселем три транзистора, один побольше, два поменьше... какой то из них...
-
Вложений: 1
Re: Усилитель включается без провода remote
Схемы читать умеете? Вот простейшая схема REMOUT, вряд ли у Вас что-то сложнее.
Вложение 1110256
-
Re: Усилитель включается без провода remote
Цитата:
Сообщение от
Lexx69
Рядом с дросселем три транзистора, один побольше, два поменьше... какой то из них...
Прозвонил тестером никаких пробитых транзисторов вроде не нашел
---------- Сообщение добавлено 04.03.2017 в 21:15 ----------
Цитата:
Сообщение от
Алибег
Прозвонил тестером никаких пробитых транзисторов вроде не нашел
Если не трудно отметь на фото эти транзисторы Фото выше имеются
---------- Сообщение добавлено 04.03.2017 в 21:16 ----------
Цитата:
Сообщение от
Алибег
Прозвонил тестером никаких пробитых транзисторов вроде не нашел
Если не трудно отметь на фото эти транзисторы Фото выше имеются
-
Re: Усилитель включается без провода remote
Алибег, можете сделать фото с обратной стороны ?
-
Вложений: 1
Re: Усилитель включается без провода remote
-
Вложений: 1
Re: Усилитель включается без провода remote
-
Re: Усилитель включается без провода remote
Цитата:
Сообщение от
maisteroleg
Алибег, можете сделать фото с обратной стороны ?
Вот фото
-
Re: Усилитель включается без провода remote
Следы пайки это Ваша работа? Это как раз транзисторы REMOUT, большой подает питание на микросхему и по логике должен быть пробит.
-
Вложений: 1
Re: Усилитель включается без провода remote
А вот это мне напоминает "соплю"- замыкание каплей припоя.
Вложение 1110358
-
Re: Усилитель включается без провода remote
Цитата:
Сообщение от
maisteroleg
Это утром посмотрю и еще что я там нашел это импульсный диод был пробит заменил его на такой же перестал включаться ставлю пробитый работает в таком же положении без ремоута
-
Re: Усилитель включается без провода remote
Цитата:
Сообщение от
Алибег
Это утром посмотрю и еще что я там нашел это импульсный диод был пробит заменил его на такой же перестал включаться ставлю пробитый работает в таком же положении без ремоута
скорей всего при замене диод поставил наоборот или он не рабочий.Диоды проверять умеешь??
-
Re: Усилитель включается без провода remote
Цитата:
Сообщение от
Алексей алтай
скорей всего при замене диод поставил наоборот или он не рабочий.Диоды проверять умеешь??
Вроде диод рабочей поставил как стоял предыдущий диод при проверки в одну сторону пропускает в другую показывает сопротивление, старый диод в обе стороны пропускает получается что пробит он
---------- Сообщение добавлено 05.03.2017 в 12:33 ----------
Цитата:
Сообщение от
maisteroleg
Это оказалось всего лишь термопаста а не припой
-
Re: Усилитель включается без провода remote
Цитата:
Сообщение от
Алибег
импульсный диод был пробит
Покажите на фото который.
-
Re: Усилитель включается без провода remote
Цитата:
Сообщение от
maisteroleg
Покажите на фото который.
Щас фото пришлю но он щас и без этого диода работает
-
Вложений: 1
Re: Усилитель включается без провода remote
-
Вложений: 1
Re: Усилитель включается без провода remote
-
Re: Усилитель включается без провода remote
Вот сам диод и где он стоял по плате этот диод соединятся с remote дорожкой
---------- Сообщение добавлено 05.03.2017 в 15:32 ----------
Диод с маркировкой 1n пробитый тоже с такой маркировкой но по размеру чуть меньше
-
Re: Усилитель включается без провода remote
Пробую разрисовать схему по Ваших фото, в основном идентична той, что я скинул, но фотки хреноватые не все видно, особенно пайки транзисторов, залитые канифолью. Попутно нашел, что электролит между дросселем (катушкой) и клеммой REM установлен наоборот. Судя по этому ковырял его полный профан, причина однозначно в этих двух перепаянных транзисторах. Дайте марку этих транзисторов и отмойте канифоль.
-
Вложений: 2
Re: Усилитель включается без провода remote
-
Re: Усилитель включается без провода remote
Где найти схему этого усилителя
-
Вложений: 2
Re: Усилитель включается без провода remote
Цитата:
Сообщение от
Алибег
Где найти схему этого усилителя
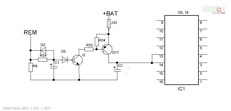
А она Вам поможет? Ничего нового или интересного Вы там не найдете. Вот я разрисовал схему REM и она мало чем отличается от Mystery. Если бы она была в Гугле, стал бы я заморачиваться рисовать? Сможете теперь починить?
Вложение 1110620
-
Re: Усилитель включается без провода remote
Цитата:
Сообщение от
maisteroleg
А она Вам поможет? Ничего нового или интересного Вы там не найдете. Вот я разрисовал схему REM и она мало чем отличается от Mystery. Если бы она была в Гугле, стал бы я заморачиваться рисовать? Сможете теперь починить?
Вложение 1110620
Все компоненты указаные на схеме вроде работают исправно
-
Re: Усилитель включается без провода remote
Цитата:
Сообщение от
Алибег
диод был пробит заменил его на такой же перестал включаться
Перестал включатся без REM или вообще?